Магазин запчастей для бытовой техники - Arlos
Москва
close
Выберите ваш регион
АбаканАлександровАльметьевскАнгарскАрзамасАрмавирАртемАрхангельскАстраханьАчинскБалаковоБалашихаБеларусьБелгородБердскБерезникиБийскБлаговещенскБратскБрянскВеликий НовгородВидноеВладивостокВладикавказВладимирВолгоградВолгодонскВолжскийВологдаВолховВоркутаВоронежВоскресенскВыборгГатчинаГеленджикГрозныйДедовскДербентДзержинскДзержинскийДимитровградДмитровДолгопрудныйДомодедовоДонецкЕвпаторияЕгорьевскЕкатеринбургЕлецЕссентукиЖелезногорскЖелезнодорожныйЖуковскийЗеленоградЗлатоустИвановоИвантеевкаИжевскИркутскИстраЙошкар-ОлаКазаньКалининградКалугаКаменск-УральскийКамышинКаспийскКемеровоКерчьКировКисловодскКлинКовровКоломнаКомсомольск-на-АмуреКопейскКоролёвКостромаКотельникиКрасногорскКраснодарКраснознаменскКрасноярскКурганКурскКызылЛенинск-КузнецкийЛипецкЛобняЛыткариноЛюберцыМагнитогорскМайкопМалаховкаМахачкалаМиассМоскваМурманскМуромМытищиНабережные ЧелныНазраньНальчикНаро-ФоминскНахабиноНаходкаНевинномысскНефтекамскНефтеюганскНижневартовскНижнекамскНижний НовгородНижний ТагилНовокузнецкНовокуйбышевскНовомосковскНовороссийскНовосибирскНовоуральскНовочебоксарскНовочеркасскНовошахтинскНовый УренгойНогинскНорильскНоябрьскОбнинскОдинцовоОктябрьскийОмскОрелОренбургОрехово-ЗуевоОрскПавловский ПосадПензаПервоуральскПермьПетрозаводскПетропавловск-КамчатскийПодольскПрокопьевскПсковПушкиноПятигорскРаменскоеРеутовРостов-на-ДонуРубцовскРыбинскРязаньСакиСалаватСамараСанкт-ПетербургСаранскСаратовСевастопольСеверодвинскСеверскСергиев ПосадСерпуховСимферопольСмоленскСосновый БорСочиСтавропольСтарый ОсколСтерлитамакСтупиноСургутСызраньСыктывкарТаганрогТамбовТверьТихвинТольяттиТомилиноТомскТроицкТулаТюменьУлан-УдэУльяновскУссурийскУсть-ИлимскУфаУхтаФеодосияФрязиноХабаровскХанты-МансийскХасавюртХимкиЧебоксарыЧелябинскЧереповецЧеркесскЧеховЧитаШахтыЩелковоЭлектростальЭлистаЭнгельсЮжно-СахалинскЯкутскЯлтаЯрославль
  • - бесплатно по РФ
    Автоперезвон. Работает по принципу: Вы позвонили на номер, мы сбрасываем звонок и перезваниваем через 3 секунды.
  • - по Москве
  • 8 (925) 663-83-63

Call-центр

пн-вс: 10:00-19:00

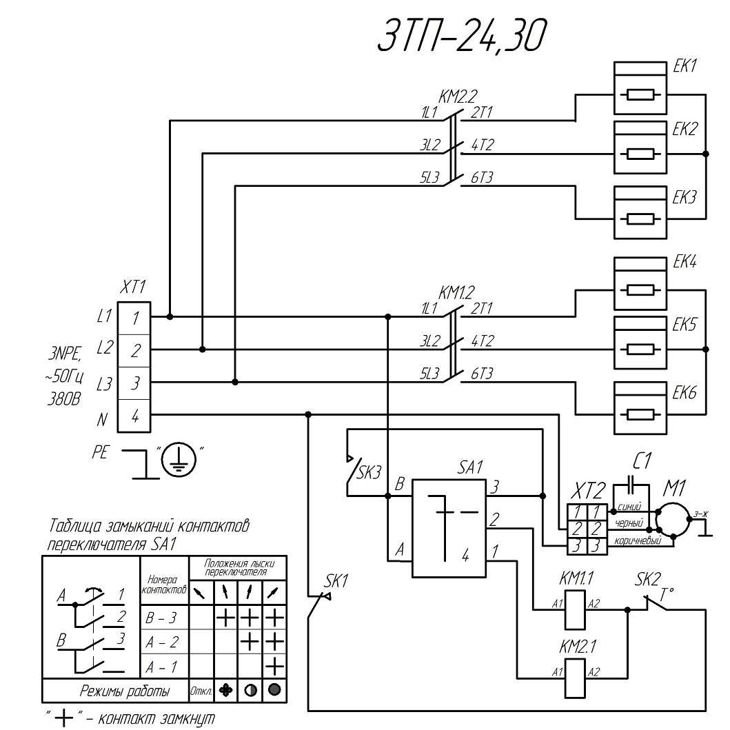
Пушка тепловая, круглый корпус ЗТП-24

Данная модель имеет несколько схем

NАртикулНазваниеСрок отгрузкиЦенаКупить
1 N000-029-574 Кожух 1.081 р.
2 N000-029-575 Крышка 647 р.
3 N000-029-576 Короб 1.564 р.
4 N000-029-572-2 Решетка 1.141 р.
5 N000-029-577 Опора 1.250 р.
6 N000-029-578 Кронштейн 177 р.
7 N000-029-579 Гребенка
8 N000-029-580 Экран 1.009 р.
9 N000-029-556 Кольцо
10 V000-004-109 ТЭН 220В 10/4.0 Т220 3.875 р.
10 V000-004-109-2 ТЭН 230В 3900Вт 2.992 р.
11 V000-001-045 Двигатель АД YWF2E300 220В 150Вт 11.008 р.
12 N000-029-583-2 Термостат KSD301-110-95 нормально замкнутый с кнопкой сброса 169 р.
12.1 N000-019-676 Термостат 50°С нормально разомкнутый (код 33041/D) 208 р.
12.1 N000-014-907 Термостат ТК-24-00-1 250В 16А 110град нормально замкнутый 170 р.
13 V000-006-946 Термостат капиллярный FY-AC-TC-40 2.219 р.
14 V000-003-336 Переключатель роторный FD103SC-001 1.548 р.
15 N000-029-559-2 Контактор CJX2 ADL08-008 3P+NO 220В 25А
16 N000-029-566 Кнопка сброса для термостата 156 р.
17 N000-029-541 Ручка переключателя 237 р.
18 N000-024-267 Ручка 180 р.
20 N000-029-557 Стенка
22 N000-029-555 Скоба
23 N000-029-542 Саморез 3.5х9.5
24 N000-029-586 Саморез 4х16
25 N000-029-587 Саморез 5х20
26 N000-018-626 Винт M4x10
27 N000-018-712 Винт M4x8
28 N000-022-572 Винт M4x16
29 N000-022-354 Винт M4x25
30 N000-024-377 Винт M6x35
31 N000-029-545 Хомут-стяжка 2,5-3 L-100мм
32 N000-029-546 Втулка резиновая кабельная
33 N000-029-543 Гайка-заклепка М4
35 N000-027-457 Гайка М4
36 N000-027-540 Гайка М8
38 N000-027-482 Шайба пружинная D4
39 N000-027-532 Шайба D8
40 N000-029-569 Ручка-фиксатор М8х15
41 N000-023-867 Винт M8х15
42 N000-041-313 Провод ремонтный с коннекторами L160*2 ПВКВ 4мм² 325 р.
43 N000-041-314 Провод ремонтный с коннекторами L190 ПВКВ 4мм² 218 р.
44 N000-041-315 Провод ремонтный с коннекторами L360 ПВКВ 4мм² 296 р.
Найдено товаров: 43
1
▲ Наверх
0
8 (925) 663-83-63

Call-центр

пн-вс: 10:00-19:00

НАЙТИ ПО МОДЕЛИ
Введите номер заказа
Введите номер своего заказа, что бы узнать его текущий статус.
Что бы получить доступ к расширенным функциям, пройдите не сложную регистрацию. Зарегистрироваться